华体会官方端网站登录入口

华体会官方端网站登录入口 行业资讯 政策法规 产业市场 节能技术 能源信息 宏观环境 会议会展 活动图库 资料下载 焦点专题 智囊团 企业库
节能技术  中国节能产业网 >> 节能技术 >> 节能案例 >> 正文
蒸汽节能输送技术
来源:中国节能产业网 时间:2015-5-28 17:50:19 用手机浏览

一、技术名称:蒸汽节能输送技术

二、技术所属领域及适用范围:热力输送,城镇集中供热、热电联产蒸汽热能输送、分布式能源配套热网等。

三、与该技术相关的能耗及碳排放现状

目前国内蒸汽输送热能损耗一般在10%-30%左右,并且管道占据地下空间较大,城镇供热管网建设的投资能耗高。应用该技术可实现节能量28万tce/a,CO2减排约74万t/a。

四、技术内容

1.技术原理

将应用与航空航天等领域的纳米级二氧化硅气凝胶绝热保温材料和玻璃纤维、泡沫保温材料以最佳的形式组成蒸汽输送管道的保温层结构,形成高保温性、高防水性、高稳定性和高保温节能性的的蒸汽输送管道,采用抽真空技术将保温管道保温腔中空气抽空,最大限度减少对流换热损失,在蒸汽输送环节降低热能损耗,同时优化疏水方式,减少疏水环节蒸汽热能损耗。将应用与航空航天等领域的纳米级二氧化硅气凝胶绝热保温材料和玻璃纤维、泡沫保温材料以最佳的形式组成蒸汽输送管道的保温层结构,形成高保温性、高防水性、高稳定性和高保温节能性的的蒸汽输送管道,采用抽真空技术将保温管道保温腔中空气抽空,最大限度减少对流换热损失,在蒸汽输送环节降低热能损耗,同时优化疏水方式,减少疏水环节蒸汽热能损耗。

2.关键技术

纳米级二氧化硅气凝胶绝热保温层以及其高保温性能和防水性能等、复合保温结构设计以及其优越的保温性能和经济性。抽真空技术以及优化疏水技术。

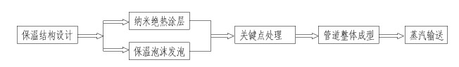
3.工艺流程

图1蒸汽节能输送技术工艺流程图

注:优化疏水技术在节点处理环节,抽蒸汽系统在蒸汽输送正式运行初期环节。

五、主要技术指标

1.管道外表面散热损失平均减少≥20%;

2.工程造价平均降低约≥5%;

3.管道占据空间平均减小≥25。

六、技术鉴定、获奖情况及应用现状

该技术通过省级科技成果鉴定,经查新属于国内最新的行业技术,故属于国 内领先技术。所应用的保温材料均为无机材料(二氧化硅气凝胶绝热保温材料和 超细玻璃棉),材料性能稳定,无毒无害无污染,整体钢套钢保温管道生产技术 成熟,在行业能应用实践较长,实际工程应用的情况看产品的性能,可靠性较好。 蒸汽节能输送技术的技术先进性除了对热力输送领域保温材料应用和保温结构设计是一次质的提升和跨越,能够实现输送环节能源损耗降低20%以上,还能够将热网工程尤其是直埋热网工程的综合造价略有降低,使得该项技术的技术先进性和可实施行同样较好,故根据行业特点,对于直埋蒸汽工程项目,如采用蒸汽节能输送技术进行设计和工程建设,不存在另外需要的改造费用,并且可以进行一定量的工程综合造价的降低,经济效益较好。

七、典型应用案例

典型案例1:黄石市集中供热工程

技术提供单位:武汉德威工程技术有限公司

建设规模:单线管长21km,最大供热量171t/h,314.3万GJ/a。主要技改内容:增加管道纳米绝热涂层、对管网中所有蒸汽管道进行抽真空处理,主要设备包括纳米绝热涂料和抽真空机。节能技改投资额1000万元,建设期1年。每年可节能6500tce,年节能经济效益为630万元,投资回收期约1.6年。

典型案例2:宜兴协联热电联产工程

技术提供单位:武汉德威工程技术有限公司

建设规模:单线管长8km、最大供热量70t/h,126万GJ/a。主要技改内容:增加管道纳米绝热涂层、对管网中所有蒸汽管道进行抽真空处理,主要设备包括纳米绝热涂料和抽真空机。节能技改投资额500万元,建设期1年。每年可节能2300tce,年节能经济效益为204万元,投资回收期约2.5年。

八、推广前景及节能减排潜力

预计未来五年,该技术推广比例增加至20%,则年节能量可以达到280万tce,年减少二氧化碳排放739万t。


分享到:
华体会官方端网站登录入口相关的文章 iTAG:
没有相关技术
频道推荐
服务中心
微信公众号

CESI
关于本站
版权声明
广告投放
网站帮助
联系我们
网站服务
会员服务
最新项目
资金服务
园区招商
展会合作
中国节能产业网是以互联网+节能为核心构建的线上线下相结合的一站式节能服务平台。
©2007-2016 CHINA-ESI.COM
鄂ICP备16002099号
节能QQ群:39847109
顶部微信二维码底部
扫描二维码关注官方公众微信